Centímetros Cúbicos» Noticias Motor

Centímetros Cúbicos

¡Toma nota! Así pretende Toyota que sean los futuros cambios manuales

¡Toma nota! Así pretende Toyota que sean los futuros cambios manuales

-toyota-cambio-manual-0817-02.jpg

toyota-cambio-manual-0817-02Centímetros Cúbicos

Publicidad

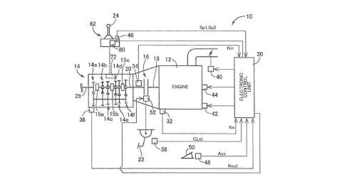
¿Está condenado a desaparecer el cambio manual? Se da casi por seguro que el cambio manual está condenado a convertirse en un recuerdo del pasado como los motores de combustión interna. El auge de los fruto de sus mejoras en eficiencia, confort y usabilidad ha condenado al cambio manual, algo lógico si tenemos en cuenta que además la irrupción del motor eléctrico está a la vuelta de la esquina y ahí sí que el cambio manual deja de tener ningún sentido. Pero no todo está perdido, por lo menos mientras sigamos haciendo uso de motores de combustión interna. Toyota ha patentado un nuevo sistema que permite mejorar el cambio manual para acercar sus virtudes a las de los cambios automáticos. Este sistema permite dos grandes ventajas: la introducción de una función de conducción a vela automática y el bloqueo de marchas para evitar la equivocación a la hora de realizar reducciones que puedan dañar el motor.
toyota-cambio-manual-0817-03
toyota-cambio-manual-0817-03 | Centímetros Cúbicos
El punto más interesante es sin lugar a dudas la función de conducción a vela que permite al cambio manual determinar por sí solo cuando es mejor aprovechar la retención del propulsor y cuando es mejor aprovechar la inercia del vehículo para circular en punto muerto. Este cambio manual de Toyota contaría con un mecanismo gobernado de forma electrónica que recogería datos del vehículo como velocidad o inclinación de la carretera para determinar cómo actuar, realizando todas sus funciones de forma independiente al conductor y consiguiendo así optimizar el uso de combustible. En Centímetros Cúbicos: |

Publicidad